High beams no longer working

Discussion in 'Gen 3 Prius Care, Maintenance & Troubleshooting' started by shmeeps, Jan 19, 2026.

  1. shmeeps

    shmeeps New Member

    Joined:
    Jan 19, 2026
    3
    0
    0
    Location:
    Texas
    Vehicle:
    2013 Prius
    Model:
    Three
    Around 6 months ago I realized the high beams on my 2013 Prius Three weren't working. I pulled the fuses and they looked fine, just a minor bit of corrosion on one of the 10a ones. Bulbs looked okay, but went ahead and replaced the drivers side with a spare to see if made any difference, and both bulbs started working fine.

    They've since gone out again. I replaced the bulbs again with new ones but no luck. I also tested the following with a multimeter:

    * 0v in the driver side bulb harness (forgot to test the passenger side)
    * 0v in both of the 10a H-LP RH HI and H-LP LH HI fuses. Tested both sides of the fuse and neither showed anything
    * 13v in the 20a H-LP HI MAIN fuse

    I replaced the 10a fuses just in case something weird was going on but that didn't make any difference, and still show 0v on both sides. The blue indicator light on the dash is still on.

    I'm guessing this means there's a short somewhere between the battery and the fuse box. Has anyone had any experience with troubleshooting this further?
     
  2. CR94

    CR94 Senior Member

    Joined:
    Dec 2, 2014
    2,776
    1,216
    0
    Location:
    Northwestern S.C.
    Vehicle:
    2011 Prius
    Model:
    Two
    A short normally would cause the fuse to "blow" (open). You must have a loose connection, broken wire, or bad switch or relay.
     
    Brian1954 likes this.
  3. rjparker

    rjparker Tu Humilde Sirviente

    Joined:
    Jun 6, 2008
    10,711
    6,723
    7
    Location:
    Texas Hill Country
    Vehicle:
    2012 Prius v wagon
    Model:
    Three
    Verify the wire harness connector is not burned or melted. If so replace with ceramic connectors.

    Be sure to check the ground wires as well as the power feed. Each headlight has its own ground.

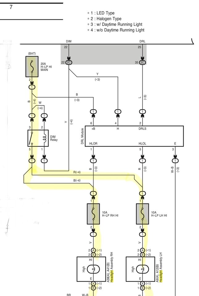
    As you probably know from reviewing the drawings and not guessing, the DIM relay is essential.

    IMG_0277.jpeg

    The problem is typically the bulbs. First don't use high output halogens because they have a short life even if buying high quality Sylvanias.

    Use Sylvania Basics ($20) which are rated for 350 hours. They should last 5-10 years in high beam service and are bulbs oems use.

    The much more expensive Ultras ($60) are rated for 125 hours. These burn out quick.

    Cheap aftermarket bulbs last 1/3 the time.
     
    #3 rjparker, Jan 19, 2026
    Last edited: Jan 19, 2026
  4. shmeeps

    shmeeps New Member

    Joined:
    Jan 19, 2026
    3
    0
    0
    Location:
    Texas
    Vehicle:
    2013 Prius
    Model:
    Three
    Appreciate the help. I was able to narrow this down to the relay, and once I replaced that everything seems to be working fine again.

    I tried to check that last time but didn't have a relay puller. I'm guessing jostling it around with pliers was what got it temporarily working, and the bulb was just incidental.